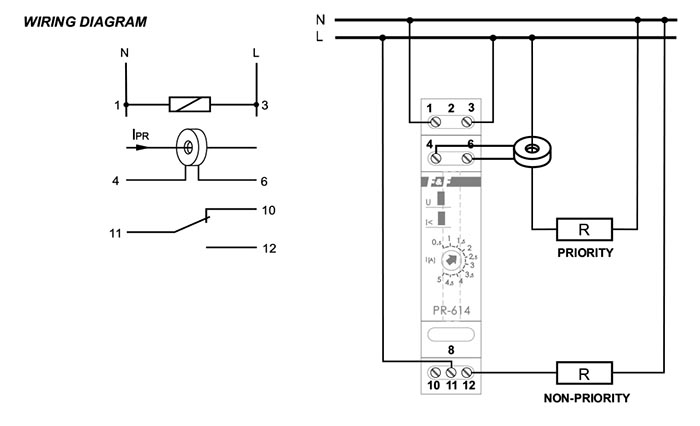
Functioning
The relay is adjusted to work with a current multiplier, with its input connected to the priority circuit and output to the PR measurement clamps, which allows control of circuits with peak load higher than 16A and allows setting the relay's activation threshold higher than 15A (measured current's maximal range will depend on the multiplier transmission, i.e. from 20A to 150A when using 10:1).
The transmission of the current multiplier should be matched to prevent the current of the secondary winding from exceeding 15A.
Attention!
Current measurement input (terminals 4-6) can not exceed 5A.

